永利yl23411集团官网入口

全国服务热线021-64162222

新闻资讯News center

企业动态阀门首页 > 新闻资讯 > 企业动态 >

电动阀门控制电路的工作原理

[ 2020-10-10 ]
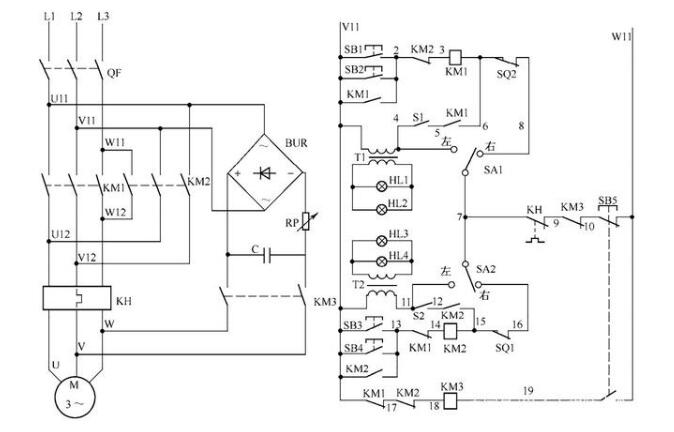
电动阀门控制电路如图所示:
电动阀门控制电路
电路工作原理

状态选择

当电路处于热备用状态时,可以通过选择 SA1、SA2 的开关位置确定主电路受控或不受控。当SA1(SA2)位于左边时,KM1(KM2)的线圈退出运行;当SA1(SA2)位于右边时,KM1 (KM2)的线圈投入运行。当SA1(SA2)位于左边时,信号指示灯点亮,操作人员或检修人员可以利用这一挡检查控制电路是否得电;当SA1(SA2)位于右边时,信号指示灯不亮,只有在启动阀门电动机后,信号指示灯HL1、HL2(HL3、HL4)才会闪烁发光。

电动阀门开启

合上电源开关QF,将选择开关SA1置于右边,按下SB1(或SB2),电流依次经过V11→SB1(或SB2)→KM2的接点(2—3)→KM1线圈→SQ2→SA1→KH的接点(7—9)→KM3的接点(9—10)→SB5→W11,KM1线圈得动作并自锁,阀门电动机旋转,打开阀门。在KM1的接点(5—6)接通后,闪光开关S1工作,红灯HL1和绿灯HL2作闪光指示。当阀门开到极限位置时,SQ2断开,KM1的线圈失电,其主触头复位,阀门电动机的电源被断开,阀门电动机停止工作。

电动阀门关闭

将选择开关SA2置于右边,按下SB3(或SB4),电流依次经过V11→SB3(或SB4)→KM1的接点(13—14)→KM2线圈→SQ1→SA2→KH的接点(7—9)→KM3的接点(9—10)→SB5→W11,KM2线圈得吸合并自锁,阀门电动机旋转,关闭阀门。在KM2的接点(12—15)接通后,闪光开关S2工作,红灯HL3和绿灯HL4作闪光指示。当阀门关到极限位置时,位置开关SQ1断开,KM2的线圈失电,其主触头复位,阀门电动机的电源被断开,阀门电动机停止工作。

手动定位

在阀门开启或关闭过程中,可随时按下停机按钮SB5,其常闭接点断开,使KM1或KM2的线圈失电释放,电动机失电。同时,SB5的常开接点(19—W11)闭合,KM3线圈得电吸合,其接点(9—10)断开,防止KM1或KM2误动作,KM3的主触头闭合,使桥式整流器的输出和电容器的储能同时作用于电动机的绕组,产生制动力矩,使电动机瞬时停转。这样,可以使阀门准确无误地按要求停到指定的位置。

 


本文标题:电动阀门控制电路的工作原理 本文地址:/company-news/2754.html

上一篇:220v防爆电动阀门价格 / 下一篇:不锈钢电动球阀生产厂家